
According to customer needs, our company combines the iterative design of the first three generations of products. The fourth-generation multi-product is specially designed for new energy buses, logistics vehicles, and medium and heavy-duty trucks. Its products have technical characteristics such as one machine with four controls, OTA remote, IP67 protection, miniaturization and lightweight, high efficiency, high reliability, EMC design, high integration and high intelligence design.
1. Its EMC has been upgraded to CLASS3
2. The overall efficiency is 2% higher than that of the previous generation
3. The overall volume is reduced by 30% compared with the previous generation
4. Add more software support such as remote, dedicated OBD, and compatible with autonomous driving



The core chips are all automotive grade, and the main control chip is Infineon TC275. It has two high-speed cores and one low-speed core, the two high-speed cores are used to control two main control motors (two main drive motors or one drive motor and one hybrid generator), and one low-speed core is used to control the air pump and oil pump. This enables a single control board to control four motors.
At the same time, the control board has its own sampling and contactor adhesion detection functions, which realizes fully intelligent detection and control in the all-in-one controller. This truly realizes intelligent one-core and multi-control technology, which is industry-leading.

Overmodulation technology. When the motor is running, the output voltage and voltage utilization rate are improved by driving waveform control, so as to reduce the current, reduce the motor loss, and improve the economic performance.
Operating condition jitter suppression algorithm. In the process of vehicle driving or braking, when a sudden change in torque, it is easy to cause vehicle jitter, and an active jitter judgment (i.e., impact recognition algorithm) is added, along with an active jitter suppression algorithm to improve the vehicle comfort.
Hardware protection plus software protection algorithms. In order to improve controller adaptability of the controller, on the basis of hardware protection. This includes protection against sticking, short circuit and open circuit resulting in intelligent overall protction.

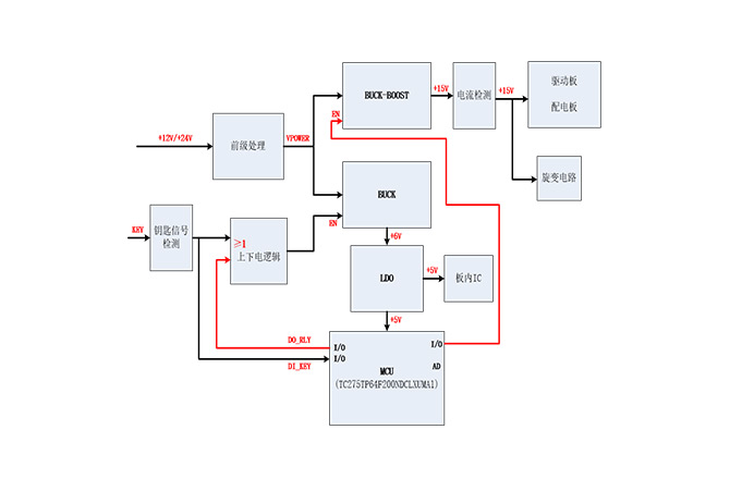
The power supply system is very important inside the controller, and the sampling accuracy of the system and the reliability of the overall operation are closely related to it. This product is designed with a high-reliability power supply system that can pass CLASS3 EMC.
At the same time, the controller has hard-wired wake-up and CAN wake-up functions, which are more flexible and intelligent in later application expansion.
